
7月14-15日,第七屆動力電池回收利用高峰論壇在東莞舉行。

7月14日會上,宏工科技創新中心電池回收工藝負責人王治新發表“電池回收產業升級下的整線自動化解決方案”主題演講。

目前,國內對電池破碎拆解關注度不高,動力電池包設計生產時較少考慮到后續回收環節,因此電池回收面臨著安全隱患大、電池包拆解難度大、污染問題突出等痛點。
會上,宏工科技針對性提出電池回收設備及產線解決方案,以深耕物料處理領域多年經驗,為客戶提供電池回收相關設備、產線和軟件控制系統。
電池包、模組拆解設備及產線方案

電芯、極片破碎拆解設備及產線方案

黑粉濕法冶金設備及產線方案

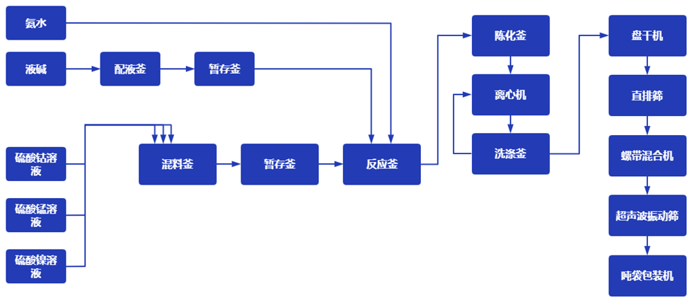
前驅體生產設備及產線方案

會上還舉行了動力電池回收與梯次利用聯盟新成員授牌儀式,宏工科技正式成為該聯盟的會員單位。

未來,宏工科技與聯盟將在學術交流、產學研、決策咨詢等領域開展合作,持續推進動力電池回收利用。
動力電池回收與梯次利用聯盟
動力電池回收與梯次利用聯盟是由中國電子節能技術協會牽頭,眾多行業知名企業和機構聯合籌備,于2019 年4月在北京正式成立。該聯盟以探索技術經濟性強、資源環境友好的多元化廢舊動力蓄電池回收利用模式為目的,推動回收利用體系建設,完善相關標準,突破動力蓄電池梯次利用、高效再生利用產業發展瓶頸,為建立科學完善的動力蓄電池回收利用制度提供實踐支撐。